產品詳情
HKCPS-J星三角減壓啟動控制器
發布于:2011-4-5 點擊:9642 隸屬于:HKCPS控制與保護開關
1、功能特點概述
以HKCPS控制與保護開關電器為主開關,與交流接觸器等附件組合,通過HKCPS自身的延時觸點,構成Y-△減壓啟動控制器HKCPS-J,亦可根據需要組合為消防型Y-△角減壓啟動控制器HKCPS-BJ,可實現對90KW及以下電動機Y-△減壓啟動的控制與保護。
星三角減壓啟動控制器配置有兩種:
◆配置一:HKCPS-J1,兩臺標準型CPS+一臺交流接觸器(90KW及以下)
◆配置二:HKCPS-J11,兩臺消防型CPS+一臺交流接觸器(90KW及以下)
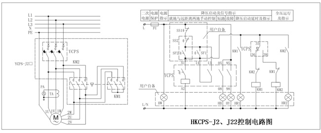
◆配置三:HKCPS-J2,一臺標準型CPS+兩臺交流接觸器(45KW以下)
◆配置四:HKCPS-J22,一臺消防型CPS+兩臺交流接觸器(45KW以下)
2、產品控制原理說明
◆配置一、二說明:當HKCPS1和KM交流接觸器動作時,電動機星型啟動;當HKCPS1自帶的延時功能延時完畢后,斷開KM交流接觸器,同時閉合HKCPS2, 電動機三角形運行。
◆配置三、四說明:當HKCPS和1KM交流接觸器動作時,電動機星型啟動;當HKCPS自帶的延時功能延時完畢后,斷開1KM交流接觸器,同時閉合2KM交流接觸器,電動機三角形運行。
注:HKCPS控制與保護開關電器的延時時間可調!
3、延時時間調節舉例說明
延時啟動時間8S
首先接通電源,空載運行HKCPS-J星三角形減壓啟動控制器,調整HKCPS1。

4、控制電路圖







